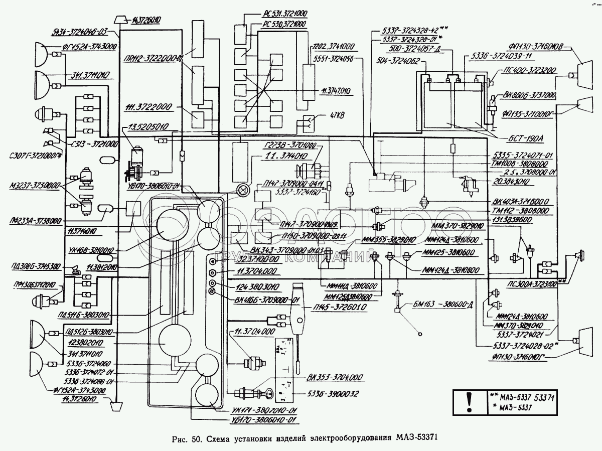
Каталог запасных частей к технике: МАЗ-5433. Схема установки изделий электрооборудования МАЗ-53371

zoom-in zoom-out enlarge shrink circle-right circle-left file-text2 info cart arraw right arraw left zoom out zoom in arraw maximize arraw minimize
47КВ
5337-3724160
5551-3724056
УБ170-3806010-01
УБ170-3806010-01
12.3802010
5336-3724060
5336-3724088-01
11.3812010
341.3711010
341.3711010
5434-3724046-03
ФГ152А-3743000
С307Г-3721000-Г4
ММ355-3829010
МЭ237-3730000
ПФ233А-3738000
124.3803010
ФП130-3716010-Г
ФП130-3716010-В
ФП135-3716010-Г
ФГ152А-3743000
УК171-3807010-01
13.5205010
5335-3724071-01
5336-3724072-01
20.3843010
5336-3724039-11
ПС400-3723200
ТМ112-3808000
131-3839600
ПС300А-3723100
ММ370-3829010
5337-3724021
5337-3724028-02
6СТ-190А
25.3708000-01
5337-3724328-42
5337-3724328-01
500-3724057-Д
504-3724062
ММ370-3829010
ММ124Д-3810600
ММ124Д-3810600
ММ124Д-3810600
ММ125-3810600
БМ163Б-3806600-Д
ВК353-3704000
5336-3900032
ММ125Д-3810600
ТМ100-В-3808000
ММ111Д-3810600
Г273В-3701000
ВК416Б-3709000-01
32.3710000
ВК403А-3716000
П150-3709000-09.11
ВК343-3709000.01.03
ВК860Б-3737000
ПР112-3722000-01
111.3722000
ПД512Б-3803010
ПД511Б-3803010
РС531-3721000
С313-3721000
11.3747010
РС530-3721000
1202.3741000
УК168-3810010
ПФ1306-3712010
14.3726010
14.3726010
11.3714010
11.3714010
П145-3726010
П147-3709000-09.09
П147-3709000-04.11
ПД308Б-3715300
11.3704000
11.3704000
12.3802010
Электроспидометр
В узле: 1
47КВ
Розетка 47КВ
В узле: ---
5337-3724160
Жгут правый
В узле: ---
5551-3724056
Провод от аккумуляторной батареи к выключателю «массы»
В узле: ---
УБ170-3806010-01
Указатель уровня топлива
В узле: ---
12.3802010
Электроспидометр
В узле: ---
5336-3724060
Провод массы
В узле: ---
5336-3724088-01
Перемычка между фонарями контрольных ламп
В узле: ---
11.3812010
Указатель напряжения
В узле: ---
341.3711010
Фара головная
В узле: ---
5434-3724046-03
Жгут по крыше
В узле: ---
ФГ152А-3743000
Фара противотуманная
В узле: ---
С307Г-3721000-Г4
Сигнал
В узле: ---
ММ355-3829010
Датчик давления воздуха
В узле: ---
МЭ237-3730000
Электродвигатель
В узле: 2
ПФ233А-3738000
Фонарь сигнальный
В узле: 3
124.3803010
Фонарь контрольной лампы
В узле: 2
ФП130-3716010-Г
Фонарь задний правый
В узле: 1
ФП130-3716010-В
Фонарь задний левый
В узле: 1
ФП135-3716010-Г
Фонарь заднего хода
В узле: 1
11.790400
Фильтр конденсаторный
В узле: 1
ФГ152А-3743000
Фара противотуманная
В узле: 2
УК171-3807010-01
Указатель температуры воды
В узле: 1
УК170-3810010-03
Указатель давления
В узле: 3
13.5205010
Стеклоочиститель 3-щеточный
В узле: 1
5335-3724071-01
Провод «массы»
В узле: ---
5336-3724072-01
-
В узле: ---
20.3843010
Датчик электроспидометра
В узле: ---
5336-3724039-11
Провод питания розетки переносной лампы
В узле: ---
ПС400-3723200
Розетка переносной лампы
В узле: ---
ТМ112-3808000
Датчик сигнализатора температуры
В узле: ---
131-3839600
Датчик засоренности воздушного фильтра
В узле: ---
ПС300А-3723100
Розетка штепсельная прицепа
В узле: ---
ММ370-3829010
Датчик давления воздуха
В узле: ---
5337-3724021
Жгут заднего фонаря левого
В узле: ---
5337-3724028-02
Жгут по лонжерону
В узле: ---
6СТ-190А
Аккумуляторная батарея
В узле: ---
25.3708000-01
Стартер в сборе
В узле: 1
5337-3724328-42
-
В узле: ---
5337-3724328-01
-
В узле: ---
500-3724057-Д
Перемычка аккумуляторных батарей
В узле: ---
504-3724062
Провод от аккумуляторных батарей к стартеру
В узле: ---
ММ370-3829010
Датчик давления воздуха
В узле: ---
ММ124Д-3810600
Датчик аварийного давления воздуха
В узле: ---
ММ125-3810600
Датчик ММ125 сигнала СТОП
В узле: ---
БМ163Б-3806600-Д
Датчик уровня топлива
В узле: ---
ВК353-3704000
Выключатель стартера
В узле: ---
5336-3900032
-
В узле: ---
ММ125Д-3810600
Включатель пневматический сигнала торможения, блокировки
В узле: ---
ВК343-3709000-01.05
Выключатель
В узле: 1
БМ163Б-3806600
Датчик уровня топлива
В узле: 1
ТМ100-В-3808000
Датчик указателя температуры воды
В узле: 1
ТМ112-3810000
Датчик сигнализатора температуры воды
В узле: 1
ММ111Д-3810600
Датчик аварийного давления масла
В узле: 1
Г273В-3701000
Генератор переменного тока
В узле: 1
ВК856-3708000
Выключатель стартера
В узле: 1
ВК416Б-3709000-01
Выключатель освещения щитка приборов с реостата
В узле: 1
32.3710000
Выключатель аварийной сигнализации
В узле: 1
ВК403А-3716000
Выключатель
В узле: 1
П150-3709000-09.11
Выключатель
В узле: 1
ВК343-3709000.01.03
Выключатель
В узле: 1
Я120М1-3702000
Интегральный регулятор напряжения
В узле: 1
ВК343-3709000-01.36
Выключатель
В узле: 1
ВК343-3709000-01.17
Выключатель
В узле: 1
ПР112-3722200-А
Вставка плавкая предохранителей
В узле: 2
ПР112-3722100-А
Вставка плавкая предохранителей
В узле: 18
ВК860Б-3737000
Включатель «массы»
В узле: 1
ПС300А3-3723150
Вилка штепсельная
В узле: 2
ПР112-3722000-01
Блок предохранителей
В узле: 2
111.3722000
Блок предохранителей
В узле: 1
ПД512Б-3803010
Блок контрольных ламп
В узле: 1
ПД511Б-3803010
Блок контрольных ламп
В узле: 1
АР112-7903000
Антенна
В узле: 1
РС951А-3726010
Прерыватель указателей поворота
В узле: 1
РС531-3721000
Сигнализатор шумовой
В узле: 1
С314-3721000
Сигнал (уст. с 1988 г.)
В узле: 1
С313-3721000
Сигнал (уст. с 1988 г.)
В узле: 1
С306-3721000-Г
Сигнал (уст. до 1988 г.)
В узле: 1
ФП310Е-3731010
Световозвращатель
В узле: 7
ПС400-3723100
Розетка штепсельная
В узле: 1
РС103-3708000
Реле стартера в сборе
В узле: 1
11.3747010
Реле
В узле: 8
РС530-3721000
Реле
В узле: 1
1202.3741000
Резистор добавочный с электротермическим реле
В узле: 1
УК168-3810010
Приемник указателя давления
В узле: 1
ПС325-3723150
Вилка штепсельная
В узле: 1
ПФ1306-3712010
Подфарник
В узле: 2
14.3726010
Повторитель боковой указателя поворота
В узле: 2
11.3714010
Плафон освещения кабины
В узле: 2
ВК354-3704000
Переключатель управления ПЖД
В узле: 1
П145-3726010
Переключатель света и поворота
В узле: 1
П147-3709000-09.09
Переключатель
В узле: 1
П147-3709000-04.11
Переключатель
В узле: 1
ЛВ211-3714329
Патрон со штекером
В узле: 11
ПД308Б-3715300
Лампа подкапотная
В узле: 1
КТ127-3750000
Контактор
В узле: 1
11.3704000
Кнопка управления дистанционного включения массы
В узле: 2
Содержащиеся в справочниках-каталогах запасные части и детали не предлагаются к продаже, а носят исключительно информационный характер

Ваша заявка была отправлена. В ближайшее время наши специалисты с Вами свяжутся по указанному Вами телефону.

Представьтесь
Поле обязательно для заполнения
Ваш телефон
Введите правильный номер телефона
E-mail
Введите правильный e-mail
Тема
Тема
применяемость финансирование доставка цена, наличие другое сервис и гарантия
Время для звонка
08:00
08:00 09:00 10:00 11:00 12:00 13:00 14:00 15:00 16:00 17:00 18:00 19:00
19:00
08:00 09:00 10:00 11:00 12:00 13:00 14:00 15:00 16:00 17:00 18:00 19:00

Мы постараемся перезвонить в указанное время

Если вы не хотите ждать, то звоните нашим вежливым консультантам:

8 800 100-2-700
Подтвердите, что вы не робот
Подтвердите, что вы не робот
Спасибо!

Ваше сообщение успешно отправлено!

ЗакрытьПовторить попытку